Budapest, XXII.kerület


 

Ingatlan adatai

Irányár: 135 000 000 Ft
Típus: ház
Kategória: eladó
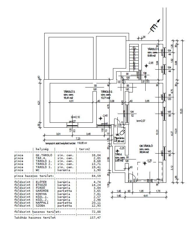
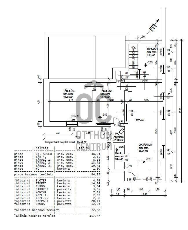
Alapterület: 80 m2
Fűtés: -
Állapota: -
Szobák száma: 3
Építés éve: 2000
Szintek száma: -
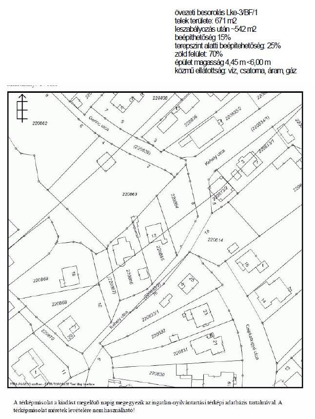
Telekterület: 671 m2
Kert mérete: 671 m2
Erkély mérete: 40 m2
Felszereltség: -
Parkolás: -
Kilátás: -
Egyéb extrák:  
-

Részletes leírás

Fedezze fel ezt a kivételes lehetőséget, amely Budafok - Rózsavölgy csendes és barátságos környezetében várja új lakóit!Ez a családi ház egy csendes utcában található, ideális választás családok számára, akik szeretnék élvezni a kertvárosi élet nyugalmát, de a városhoz is közel van. Az ingatlan alapterülete 80 nm, mely három tágas szobát és egy fürdőszobát foglal magában. Egy 2 állásos garázs tartozik a házhoz. Az alsó szinten egy kis lakás is kialakítható, így bőséges helyet biztosít minden családtag számára. A tetőtér beépíthető 80 nm (25nm a 180cm alatti rész) .A házhoz tartozó 671 nm-es telek lehetőséget biztosít a szabadban való pihenésre és a gyerekek szabad játékára.A 40 nm-es terasz ideális helyszín a családi összejövetelekhez, ahol a szép időben élvezheti a friss levegőt és a panorámás kilátást.Az ingatlan tehermentes, így gyorsan és problémamentesen birtokba vehető. A házban riasztórendszerrel ellátott, amely a biztonságérzetet is garantálja.A közlekedés kitűnő, hiszen az ingatlan közelében több buszjárat is közlekedik, így könnyedén elérheti a város fontosabb pontjait.Az autós közlekedés is egyszerű, hiszen a közeli főutak gyors hozzáférést biztosítanak Budapest belvárosához. A környék csendes, a szomszédok barátságosak.Budafok - Rózsavölgy egy olyan városrész, ahol a természet közelsége és a városi élet előnyei egyaránt jelen vannak. A környéken számos bolt, iskola és szabadidős lehetőség található, így minden szükséges szolgáltatás karnyújtásnyira elérhető. Ne habozzon, ha kérdései lennének, vagy szeretné megtekinteni ezt a csodálatos ingatlant, bizalommal kereshet minket! Az Ön új otthona csak egy lépésre van!

Hirdető adatai

Nyomtatóbarát változata
Ingatlan hirdetés ajánlása
banner
Hirdető neve: Otthon Centrum
Kapcsolattartó: Koós Zoltán
Hirdető telefonszáma: +36 70 716 9126
Honlap: -

Üzenetet küldhet a hirdetőnek:
Az Ön neve:
Az Ön e-mail címe:
Üzenet: